
In June 2024, 263 units of 33kV oil-immersed 32-step voltage regulator controller were officially delivered and applied to the Bangladesh Medium Voltage Distribution Network Upgrade Project. R&D and manufactured by Rockwill, these devices are used for voltage stability regulation, load fluctuation adaptation and power supply quality improvement of the Bangladesh power grid. The equipment has been installed and put into operation in multiple 33kV substations and industrial parks in Bangladesh, with stable and reliable operation status.
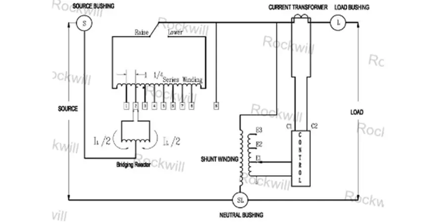
The 32-step voltage regulator controller is the core voltage regulation equipment in the medium voltage distribution network. It can accurately stabilize voltage when the grid voltage fluctuates sharply, compensate line voltage loss in real time during dynamic load changes, effectively solve problems of over-voltage, under-voltage and excessive voltage fluctuation, and greatly reduce the failure rate of electrical equipment and power outages. It is a key equipment for the upgrade of urban and rural distribution networks and the improvement of industrial infrastructure in Bangladesh. The 33kV oil-immersed 32-step voltage regulator controller delivered this time is compatible with the 50Hz operating frequency of the Bangladesh power grid, and is customized and optimized for the complex local environment of outdoor high temperature (maximum temperature up to 40℃ and above), coastal high humidity and more dust. It adopts a fully sealed oil-immersed cooling system and high-strength anti-corrosion shell, with high-precision voltage regulation capability. It can stabilize the output voltage within ±1% when the input voltage fluctuates by ±20%. At the same time, with a complete localized after-sales service system and remote monitoring function, it has been highly recognized by the Bangladesh Power Development Board and various project owners, providing stable and reliable power guarantee for local industrial production, residents' lives and infrastructure construction.
|
No |
Description |
Unit |
Guaranteed Data |
|
1 |
Brand |
Rockwill |
|
|
2 |
Model type |
RVR-1 |
|
|
3 |
Installation |
Outdoor |
|
|
4 |
Max. ambient temperature |
℃ |
-20℃~40℃ |
|
5 |
Altitude |
m |
1000 |
|
6 |
Rated capacity |
kVA |
990 |
|
7 |
Over loading |
1.12 |
|
|
8 |
Rated Frequency |
Hz |
60 |
|
9 |
Rated current |
A |
300A |
|
10 |
Nominal Input voltage |
kV |
33±10% |
|
11 |
Nominal output voltage |
kV |
33 |
|
12
|
Winding material |
Copper |
|
|
Rated current |
A |
300 |
|
|
Basic lighting impulse |
kV |
150 |
|
|
Tap changing time per step |
Ms |
Not less than 8S |
|
|
Mechanical life |
Not less than 2000000 |
||

For more information about MV step voltage regulator, please contact us!
The winding of step voltage regulator coils is a core process for the voltage regulation accuracy of the regulator. Fully automated CNC winding equipment is adopted to strictly control the winding density and turns error, ensuring that the coils are wound uniformly and compactly with an error controlled within ±0.5%, thus guaranteeing voltage regulation accuracy. After winding, a vacuum pressure impregnation (VPI) process is applied, where the coils are immersed in high-temperature resistant insulating varnish. Through vacuum deaeration and high-pressure curing treatment, the insulating varnish fully penetrates the gaps between the coil turns, forming a dense insulating layer.

The cured coils shall undergo special tests such as insulation resistance and dielectric loss measurement to ensure that their insulation performance meets the requirements. They are able to withstand outdoor voltage surges and environmental erosion in Bangladesh, avoiding problems such as insulation aging and breakdown during long-term operation.
The step voltage regulator adopts a modular assembly method, precisely assembling high-precision inductive voltage regulation mechanisms, transmission gears, adjusting shafts and other components. The fit clearance between parts is strictly controlled to ensure smooth transmission and accurate voltage regulation action. During assembly, long-lasting high and low temperature resistant grease is applied to the transmission components, suitable for the temperature range of -5℃ to 40℃ in Bangladesh, avoiding solidification at low temperatures and loss at high temperatures, and preventing transmission jamming.
After assembly, a mechanical action test is carried out, repeatedly simulating actions such as voltage regulation and locking to ensure fast response speed, stable and smooth operation without jamming. The mechanical life reaches more than 2,000,000 times, meeting the requirements of long-term frequent voltage regulation in the distribution network.




This project is a distribution network voltage stabilizer renovation project in Bangladesh. The entire on-site installation, commissioning and commissioning process strictly follows IEC international standards and local distribution network construction specifications. A modular assembly method is adopted to the local high-temperature, high-humidity and dusty outdoor environment, and the standardized procedures below are implemented to ensure stable equipment operation:

This upgrade and renovation project of the 32-step voltage regulator controller for the distribution network in Bangladesh strictly complied with IEC international standards and local construction specifications. A modular assembly method was adopted to improve construction efficiency and quality, adapt to the local high-temperature, high-humidity and dusty environment, and implement full-process quality control. During implementation, precise assembly, standardized sealing and comprehensive commissioning addressed issues such as transmission jamming and insulation attenuation of the voltage regulator, ensuring stable equipment operation. After a 72-hour on-load trial operation and joint acceptance by the owner, all test data met the standards, and the equipment was successfully handed over for operation and maintenance. The project effectively improved the voltage stability of the local distribution network and ensured power consumption quality, reflecting the adaptability and reliability of the voltage stabilizer and receiving high recognition from the owner.

This service covers the entire life cycle from procurement and adaptation of the 32-step voltage regulator controller, installation and commissioning, daily operation, maintenance, fault handling to scrapping disposal. It is hosted throughout the process with dedicated personnel responsible, ensuring safe and stable operation of the equipment, traceable management and worry-free power consumption.
Power Regulator Drawings, Product Manuals, Selection Manuals, Installation Instructions – Get Materials!